
第十章 时序图
动态制动方式停机,停止后状态为自由状态
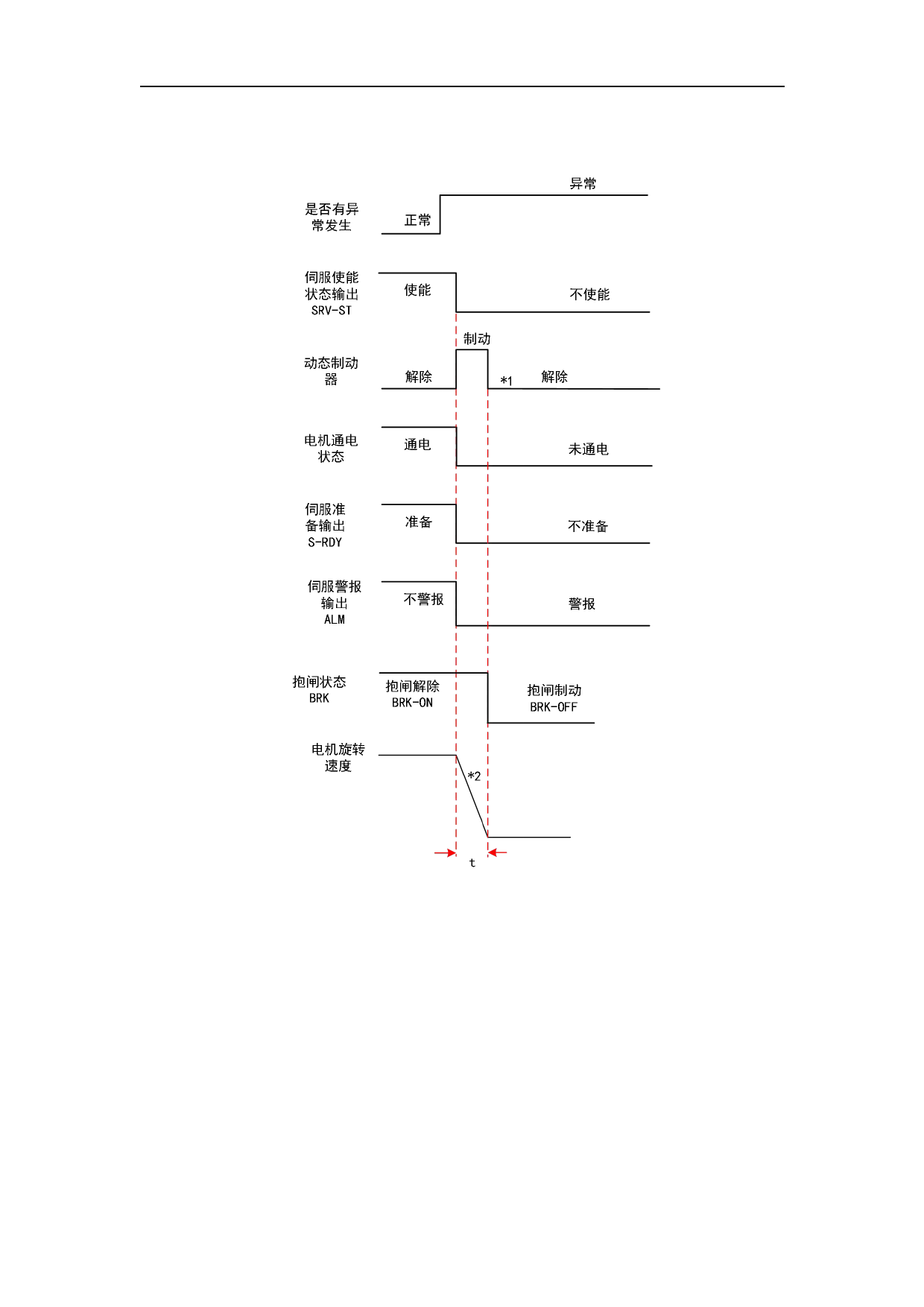
报警发生时停机时序 6
* 1.停止后状态依照 PA5.10「伺服报警停机时序模式」的设定值决定。
* 2.动态制动方式停机根据 PA5.10「伺服报警停机时序模式」的设定值决定。减速时间 t
由 PA6.14 时间和电机转速降至 PA4.39 速度花费时间先到达的一方决定。时间 t 到达后,抱
闸信号 BRK 置 OFF(开始抱闸制动。驱动器虽将 BRK 置 OFF,实际有无抱闸制动动作取决于
电机是否带抱闸)
注意:当满足 BRK-OFF 置为 OFF 的时机时,如果停止过快,BRK-OFF 会经过固有的延迟时间
才置为 OFF。
331


































































































