
第十章 时序图
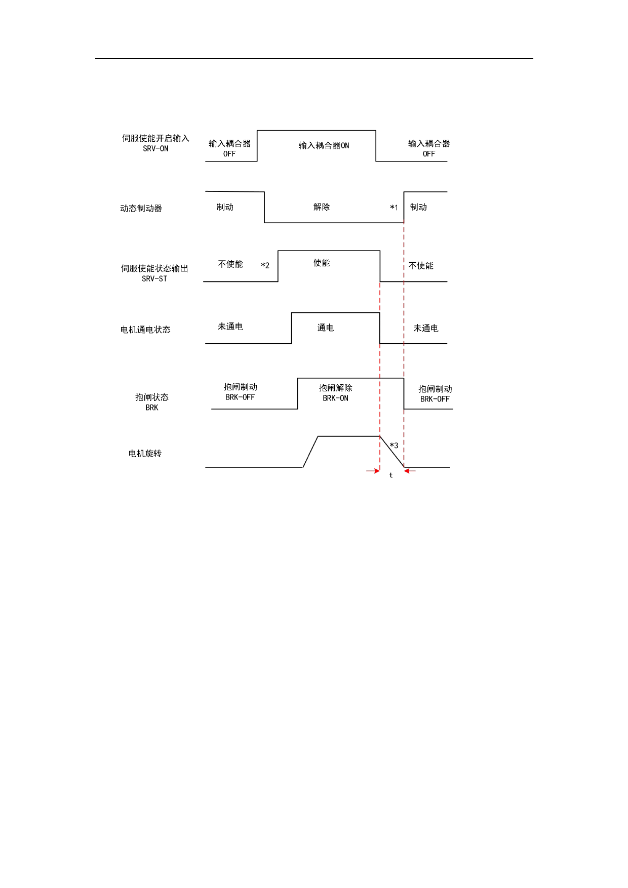
自由停机方式停机,停机后状态为动态制动状态(PA5.06=1)
电机正常停止伺服使能关闭时序 2
*1.停机后的状态根据 PA5.06「伺服使能关闭时的时序模式」的设定值决定。
*2.伺服接通状态输出(SRV-ST)为接收到伺服使能开启的表示信号,并非表示可以输入指
令。
*3.自由停机方式停机是以 PA5.06 「伺服使能关闭时的时序模式」的设定值决定。减速时
间 t 由 PA6.14 时间和电机转速降至 PA4.39 速度花费时间先到达的一方决定。时间 t 到达后,
动态制动开启且同时抱闸信号 BRK 置 OFF(开始抱闸制动。驱动器虽将 BRK 置 OFF,实际有
无抱闸制动动作取决于电机是否带抱闸)。
321


































































































